芯城品牌采购网 > 品牌资讯 > 技术方案 > 频率合成器MBl5U36的结构性能及应用分析
芯城品牌采购网
19993
1 引言
随着无线电技术的迅猛发展,雷达、导航、宇宙飞行、导弹及空间探索工作都需要高稳定度、高精度的频率源。锁相振荡源具有频率稳定度高、相位噪声低、易于集成等突出优点,因而成为通信、雷达、武器制导和电子测量仪器等系统的核心部件。在射频及微波系统中,采用串行码数据输入的数字式电荷泵频率合成器,外接压控振荡器(VCO)和环路滤波器,即可组成锁相(PLL)频率源。它具有电路设计简单、功耗低、可灵活编程控制分频比来调整锁相环路的工作频率等优点,在3GHz以下均可方便地直接构成PLL振荡源。目前,具有代表性的产品是美国国家半导体公司的LMX23XX系列、菲利普公司的UMAl0系列和SA小数分频系列、富士通公司的MBl5系列频率合成器。
本文介绍的富士通公司生产的MBl5U36是一种高性能的双环集成锁相环频率合成器,芯片内集成了锁相频率合成器的多种重要部件,使用时只需再合理搭配上一或二块集成电路和少量的外围电路,即可构成一个完整且可靠性很高的频率合成器,该电路的设计简单,应用灵活,且能减小系统体积。
2 MBl5U36的结构及性能
2.1MBl5U36的结构
MBl5U36为串行码数据输入的数字式电荷泵型频率合成器,图1示出其结构框图,两环路组成结构的形式相同,主要包括鉴相器、电荷泵、可编程数字分频器(主程序分频器、参考分频器)、前置分频器等部分。其主要特性如下:最高工作频率1.2GHz(RF2)、2.0GHz(BFl);具有64/65或128/129可选的双模前置分频器;电源电压范围为3.0V~5.5V;电流消耗典型值为6mA;内含平衡式、低泄漏电荷泵;具有节能工作模式。在Vcc=3V时,电流消牦典型值为10μA;采用20引脚SSOP型封装。

2.2 MBl5U36的引脚功能
MBl5U36的引脚排列形式如图2所示,括号内的数字为引脚号。

OSGIN(8)和OSCOUT(9)是参考振荡器的输入端和输出端,外接温度补偿晶体振荡器或晶体时,通过交流耦合到输入端。

3 典型应用
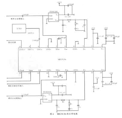
我们采用串行码数据输入的数字式微波频率合成器设计的PLL振荡源,可作为某通信系统干扰机的本振源。以MBl5U36为核心,选择适当的外部VCO,设计相应的环路滤波器,设计构成的低噪声、高稳定度的频率合成器组成框图如图4所示。两个环路锁定在同一个温补参考晶振(TCXO)频率上,各环路分别接各自的VCO及三阶环路滤波器。各环路的分频比、参考分频比率等数据(Data)在基带部分的CPU上设定后,与时钟信号(Clock)、使能信号(LE),按串行格式通过BUS总线一同送入。选用的晶振参考频率为10MHz,环路1输出频率范围为1 720MHz~1 850MHz,频率间隔为200kHz,参考分频比为50,环路总分频比8 600~9 250。环路2输出频率范围为740MHz~960MHz,频率间隔为20kHz,参考分频比为500,环路总分频比37 000~48 000。双模前置分频器工作于64/65模式,MBl5U36内部电荷泵输出误差经环路滤波器后驱动压控振荡器,从而形成锁相环路。

4 环路滤波器设计
频率合成器应保证很低的相位噪声,必须根据指标要求选择高性能的频率合成器、低噪声的VCO及设计滤波特性良好的环路滤波器。环路滤波器的作用是抑制鉴相器输出电压中的载频分量和高频噪声,降低由VCO控制电压的不纯而引起的寄生输出。对电荷泵型的频率合成器,MBl5U36推荐使用二阶或高阶无源低通滤波器,图5为三阶低通环路滤波器。我们采用开环增益带宽和相位裕度法推导出滤波器元件计算公式,当环路带宽ωp,VCO的电调灵敏度Kr、主分频比N、鉴相灵敏度Kp及对鉴相频率所需增加的额外衰减A确定以后,可编制出计算三阶环路滤波器的程序,只需输入已知参数,即可得到元件的标称值。其中,N值变化较大,可按N=√N1N2取值,N1从分别为最小和最大环路分频比(例如本文环路2设计中对N的取值采用N= √N1N2=2 261)。利用此程序计算出环路滤波器的元件值,实验证明计算结果可靠,设计的环路滤波器元件值在图中标出。
免责声明:
文章内容转自互联网,不代表本站赞同其观点;
如涉及内容、图片、版权等问题,请联系2644303206@qq.com我们将在第一时间删除内容!